1分钟教你液位浮球开关的使用,很详细,建议收藏
2025-05-2325
液位浮球开关
液位浮球开关用于水位的控制

液位浮球开关
分为两种模式:
1、供水模式:假设有一个水塔,当水塔的水越用越少时,此时需要供水。下限位启动,上限位停止。
2、排水模式:假设有一个污水坑,当污水满了到达上限位时,开始排污水。上限位启动水泵,下限位停止水泵。

示意图
调节铅坠的位置,可以控制浮球的位置,需要调到合适的位置。
内部结构:
内部有一个铁球、和一个微动开关。

结构图
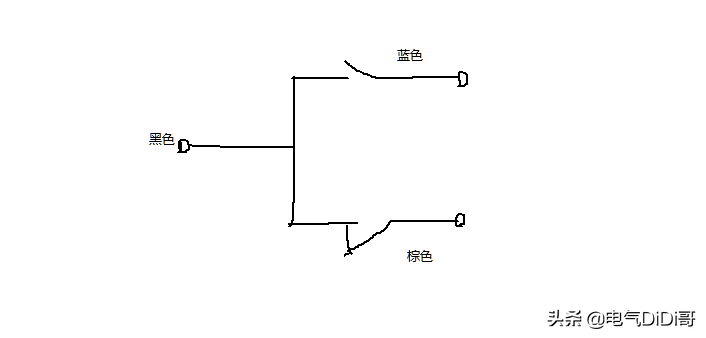
黑色和蓝色为常开;黑色和棕色为常闭。

电气符号
控制方式:
1、直连式
一般是单相600W以下可以用这种,只能控制单相的

2、通过接触器控制
用于小功率单相或三相水泵,此方法经过浮球开关的电流较大。

3、中间继电器加接触器
用于大功率单相或三相水泵

4、安全电压DC24V控制水泵的启停








